Lufthansa v Astronics: reference signs and claim interpretation
As patent professionals know, the description and claims of a patent achieve different things. The claims legally define the invention that is protected. The description gives example “embodiments” of the invention. However, they are also linked. In particular, according to Article 69 EPC, the associated protocol and established UK case law, the description may be used to interpret the claims.
Reference signs
An additional consideration for UK designations of European patents arises from Rule 43(7) EPC which says that reference signs of drawings of a patent application shall preferably be included in a claim if they increase the claim’s “intelligibility”. This rule explicitly says that such reference signs “shall not be construed as limiting the claim”. This is supported by UK case law, which finds that reference signs “…help a real reader … see where in the specific embodiment a particular claim element is…” but that the claim “…must be construed as if the numbers were not part of it”.
But how is this achieved in practice? Once a reader has seen a reference sign in a claim and seen that same reference sign in a drawing of an embodiment, is it possible to construe the claim without (perhaps unconsciously) imparting limiting characteristics of that embodiment onto the claim?
The case
This issue was raised by the appellants (Astronics & Ors) in this case who contested the first instance decision (which found the respondent’s patent to be valid and infringed), on the basis that, among other things, the first instance judge had erred by taking reference signs into account when construing claim 1.

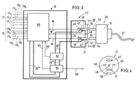
The patent related to the safe provision of electrical power to an electronic device (for example, a laptop) in an aircraft. Claim 1 defined a voltage supply apparatus, comprising a socket connectable to the device via a plug and a supply device for applying a supply voltage to the socket. A plug detector detects two contact pins of a plug inserted in the socket and the supply voltage is applied only if the two contact pins are detected simultaneously. Figures 3 and 4 of the patent (shown above) showed an embodiment of the apparatus.
The validity of claim 1 depended, in part, on interpretation of the word “inserted”. At first instance, the judge agreed with the patentee that this meant “fully inserted”. On the other hand, the appellants argued this meant “partially inserted”.
The appellants took issue with the first instance judge’s use of the reference signs 45 and 46 (for the “plug detector”) and 53 and 54 (for the “contact pins”), which were included in claim 1, in determining that “fully inserted” was the correct construction. In particular, the appellant argued that the judge’s consideration of the reference signs 45, 46 and 53, 54 in determining that the plug detectors must at the “bottom of the holes” which receive the contact pins and that the contact pins must “make contact” with the detectors for detection to occur amounted to “[taking] the reference numerals into account.”
LJ Birss disagreed with the appellants. He concluded that the first instance judge had used the reference signs for “orientating himself” but that the actual first instance interpretation of claim 1 “starts and ends with the claim language itself”. LJ Birss further concluded that “there is nothing wrong with using the reference numerals to describe how the claim works by reference to the figure”. It was therefore decided that the interpretation of “inserted” as “fully inserted” had been arrived at correctly.
Our thoughts on this decision
Would the judge have come to the same conclusion on construction if the reference signs 45, 46 and 53, 54 had not been included in the claims? For example, might the claim construction have been broader if only reference signs to a more “general” embodiment had been included in the claims? Might the inclusion of reference signs have been avoided altogether by showing they were unlikely to increase the “intelligibility” of the claim according to Rule 43(7) EPC?
It’s difficult to say in hindsight. However, putting aside the fact that a narrower claim construction actually helped the patentee in this particular case (for reasons of validity), it is perhaps something worth thinking about when being asked to add reference signs to claims by EPO examiners, and when wanting to maintain a broad claim scope.
Case details at a glance
Jurisdiction: England & Wales
Decision level: Court of Appeal
Date: 14 January 2022
Citation: [2022] EWCA Civ 20
Useful links
- Article 69 EPC: dycip.com/Article69EPC
- Protocol on the Interpretation of Article 69 EPC: dycip.com/interpretationArticle69
- UK Supreme Court judgment, 12 July 2017: dycip.com/UKsupremecourtjudgement
- Rule 43(7) EPC: dycip.com/rule437EPC
- England & Wales Court of Appeal (Civil Division) decision: EWCA Civ 1062:
dycip.com/courtofappeal1062
